中国·8827太阳集团

中国·8827太阳集团

土壤生态修复的新鲜动态

土壤热解析设备的发明和作用

2017-12-07 02:42:01 283 编辑:admin 来源:本站
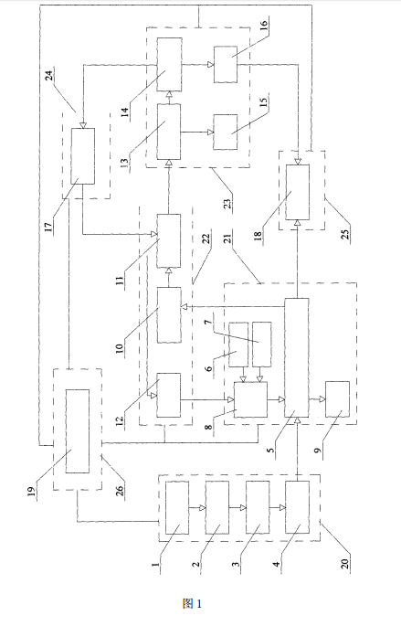
  本发明的目的是为了解决上述现有技术存在的问题,即直接接触式回转窑不适宜 处理高浓度有机污染土壤,直接接触式回转窑产生的尾气量大,尾气处理单元体积较大,设 备移动性差,调试周期长,设备的故障率较高,运行维护相对复杂。进而提供一种撬装式土 壤热分离设备。
 
  一种撬装式土壤热解析设备,包括 :进料撬、热解吸撬、气处理撬、水处理撬、热交 换撬、出料撬和控制系统撬,所述控制系统撬分别与进料撬、热解吸撬、气处理撬、水处理 撬、热交换撬和出料撬控制连接 ;所述进料撬、热解吸撬、气处理撬、水处理撬、热交换撬、出 料撬和控制系统撬分别将各自的功能组件集成于一个整体底座上。
   
  所述气处理撬包括旋风除尘器、喷淋冷凝塔和活性炭床,所述旋风除尘器用于除 去从螺旋间接热解炉出来的热解气中的大颗粒灰尘且与喷淋冷凝塔相连,喷淋冷凝塔用于 冷却从旋风除尘器出来的热解气,喷淋冷凝塔的冷却水由空气冷却器提供,喷淋冷凝塔冷 凝下来的废液由管道收集至水处理撬,喷淋冷凝塔中的不凝气体经过除雾装置后进入活性 炭床净化,活性炭床净化后的不凝气体经管道和不凝气风机输送至燃烧室进行燃烧分解。 所述水处理撬包括油水分离器、水处理装置、储油罐和储水罐,所述油水分离器用 于将有机相和水相分离,分离的有机相被储存于储油罐中,分离的水相进入水处理装置,油 水分离器设有排泥装置,排出的污泥经压滤后形成泥饼,压滤液汇入水处理装置,所述水处 理装置 14 对油水分离后的水相进行净化和处理,处理后的水一部分用于空气冷却器的工 艺水,一部分被储存于储水罐中。

30

装备制造经验

立即免费获取土壤修复方案

为用户提供及时、高效、便捷的服务

在线咨询
中国·8827太阳集团环境希望与你携手,共创美好未来...
5