中国·8827太阳集团

公司动态

了解最新公司动态及行业资讯

有机污染土壤多级热脱附修复技术系统

2017-10-17 01:12:35 690 编辑:admin 来源:本站
  热脱附技术对不同有机污染物种类及浓度有着良好的适应性,同时修复速度快,周期短。但由于热脱附修复过程中需要对土壤进行较高温度的加热,修复产生的尾气温度高达 400~800℃,甚至更高。因此,造成了大量热量的损失和能源的浪费,也导致了热脱附修复方法的高成本性,制约了热脱附技术的广泛应用。
  通常按照土壤与气体的接触方式可以将热脱附修复系统分为直接加热和间接加热两种方式。如中国专利公布号 CN 102029287 B,公布日期 2012 年 6 月 6 日,发明名称为“一种有机物污染土壤滚筒式逆向热脱附系统”,该申请案提供的土壤修复系统能够连续进料、直接加热,实现了热空气与污染土壤的充分混合,热脱附效率较高,但该修复系统对尾气进行处理后直接排放,没有对尾气余热进行再利用。
  针对上述存在的问题,本发明的目的在于提供一种有机污染土壤多级热脱附修复系统。
  一、技术解决方案为 :
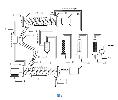
  一种有机污染土壤热脱附技术,包括由燃烧室、第一级热脱附仓、第一搅拌器和第一电机构成的第一级热脱附装置和由旋风除尘器、喷淋冷却塔、除湿器、尾气活性炭吸附器和真空泵构成的尾气处理装置,第一级热脱附装置和尾气处理装置之间增设有第二级热脱附装置,第二级热脱附装置由第二级热脱附仓、第二搅拌器和第二电机构成,第二级热脱附仓为卧式圆柱形空心筒,两端分别设置有密封盖,在第二级热脱附仓内中心线上设有转轴平行于中心线的第二搅拌器,第二搅拌器转轴的一端活动穿过第二级热脱附仓右侧密封盖与第一电机连接,另一端活动连接在第二级热脱附仓左侧密封盖的内壁上,左侧密封盖上设置有第二进气口,第二进气口通过管道连接至第一级热脱附仓上的第一出气口上,管道上设置有二燃室,第二级热脱附仓右侧侧壁上设置有第二出气口和第二进料口,第二出气口通过管道连接至尾气处理装置中的旋风除尘器的进气口,第二级热脱附仓左侧侧壁上设置有第二出料口,第二出料口与第一级热脱附仓上的第一进料口通过坠落式输送带连接。
  所述的坠落式输送带呈 S 形圆截面密闭筒体。
  所述的第二搅拌器的叶片为犁铧式叶片。
  二、优点 :
  1. 采用热脱附产生的高温尾气对土壤进行预热和初步的脱附,两级或更多级的污染土壤处理方法,充分利用了尾气余热,使系统热能的综合利用效率显著提高。
  2. 土壤经过相对低温的尾气预热后进入到较高温度的热脱附仓中进行修复时所需的停留时间大大缩短,因此,可以显著的降低土壤的修复时间,缩短工期。
  3.S 形的坠落式输送带使预热和初步脱附的土壤在重力作用下进入更高温度的热脱附仓中,避免了额外的输送传输装置和土壤输送过程的耗能。
  4. 坠落式输送带的 S 形设计在不增加垂直落差的前提下,增加了土壤的输运路径和输运时间,因此也延长了热脱附过程的停留时间,使土壤污染物的脱附更充分。
  本发明的一种有机污染土壤多级热脱附修复系统结构合理,操作简单,使用方便,无二次污染,实现了尾气的余热再利用,具有广阔的应用前景和实用价值。
  三、附图说明
有机污染土壤多级热脱附修复系统的结构示意图
  附图 1 是本发明一种有机污染土壤多级热脱附修复系统的结构示意图。

联络方式:

郑州市长椿路11号国家大学科技园孵化1号楼513

电话:0371-61772378

邮箱:desenhuanjing@163.com

微信公众号
中国·8827太阳集团环境抖音号

30

装备制造经验

立即免费获取土壤修复方案

为用户提供及时、高效、便捷的服务

在线咨询
中国·8827太阳集团环境希望与你携手,共创美好未来...
5