中国·8827太阳集团

公司动态

了解最新公司动态及行业资讯

污染土壤低温振动热解吸设备

2017-10-10 02:07:04 322 编辑:admin 来源:本站
  随着我国城市布局改造中“退二进三”战略的实施,城市化进程的日益加快,全国几乎所有的大中城市正面临着农药、化工、石化等重污染企业的成批关停和搬迁问题,涌现的大量污染场地土壤亟待处置,其中以农药、化工、石化行业退役场地为代表的苯系物、氯代有机溶剂和石油烃等挥发性 / 半挥发性有机污染土壤问题尤为突出。因其成分复杂、潜在危险性大,群众敏感性高,该类污染场地土壤的修复受到广泛关注。挥发性 / 半挥发性有机污染土壤已经成为部分退役场地开发再利用的主要制约因素,如何对其进行有效、快速的修复已经成为亟需解决的技术难题
  本发明的目的就是针对现有的用于处理土壤中挥发性 / 半挥发性有机污染物的处理装置解吸速率慢、处理能力低、处理效果差、处置成本高的不足,提供一种污染土壤低温振动热解吸处理装置及方法,进行污染场地污染土壤修复处理。
  一、技术方案 :
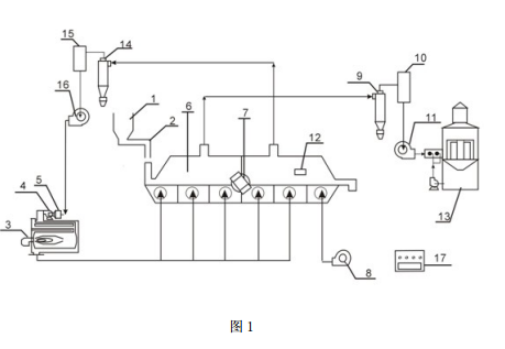
  一种污染土壤低温振动热解吸处理装置,它包括 :料仓、螺旋输料管、燃烧器、第一鼓风机、过滤器、振动床、振动电机、第二鼓风机、第一旋风分离器、第一布袋、第一引风机、温度传感器、水幕喷淋系统、第二旋风分离器、第二布袋、第二引风机和自控箱等 ;其中,所述料仓通过螺旋输料管与振动床的进料口相连,过滤器与第一鼓风机相连,第二引风机和第一鼓风机均与燃烧器的进口相连,燃烧器的出口与振动床的热风进口相连,振动电机与振动床相连,温度传感器固定在振动床内,第二鼓风机与振动床尾部的冷风进口相连,振动床前部的第一出风口与第一旋风分离器相连,第一旋风分离器、第一布袋、第一引风机和水幕喷淋系统依次相连,振动床后部的第二出风口与第二旋风分离器相连,第二旋风分离器、第二布袋和第二引风机依次相连 ;自控箱分别通过数据线与螺旋输料管、燃烧器、振动电机和温度传感器相连。
  一种应用上述装置的污染土壤热解吸处理方法,该方法包括以下步骤 :
  (1)空气通过过滤器后,由第一鼓风机通入燃烧器,工作介质(如柴油、汽油或天然气)在燃烧器内燃烧,产生热风。
  (2)步骤 1 产生的热风由热风进口进入振动床,料仓内的污染土壤经螺旋输料管从进料口进入振动床,振动电机带动振动床振动,污染土壤在振动床内由进料口向出料口振动推进,推进过程中被热风加热,温度逐渐升高。
  (3)污染土壤在振动床前部时,温度较低,大量的水分和部分污染土壤中的挥发性/ 半挥发性有机污染物挥发出来,从振动床前部的第一出风口排出 ;排出的混合气体依次经第一旋风分离器旋风除尘,第一布袋布袋除尘和水幕喷淋系统水幕除尘、去除有机污染物这三级处理后,排入大气中。
  (4)污染土壤到达振动床后部时,温度较高,污染土壤中剩余的水分和大量挥发性/ 半挥发性有机污染物挥发出来,从振动床后部的第二出风口排出,排出的混合气体经第二旋风分离器旋风除尘和第二布袋布袋除尘后,由第二引风机通入燃烧器,混合气体中的有机污染物在燃烧器内高温分解。
  (5)污染土壤到达振动床尾部时,被与振动床尾部的冷风进口相连的第二鼓风机鼓入的冷风冷却后,由振动床的出料口排出。
  二、有益效果是 :
  1、振动床床体的温度在 100-300℃范围内,因此工作环境的温度较低。
  2、含高浓度有机污染物的尾气收集进入燃烧室燃烧共处置,且燃烧室内燃烧温度达到 900℃ -1000℃,能够有效地减少二噁英的产生。
  3、本发明采用振动与低温热解吸相结合的工艺,能够有效缩短污染土壤处理时间,提高有机物净化效果。
  4、与国外的同类产品相比,设备成本只为其 1/3-1/2。
  5、本发明的设计思想包含了污染全过程控制,严格控制污染土壤处理过程中可能带来的二次污染问题。
  6、本发明采用自控箱作为自动控制系统,操作简便。
  7、本发明处理主要污染物为挥发性 / 半挥发性有机物的污染土壤的净化效果可以达到 80%-90%。
        三、附图说明
污染土壤低温振动热解吸处理装置的结构示意图
  图 1 为污染土壤低温振动热解吸处理装置的结构示意图 ;
  图中,料仓 1、螺旋输料管 2、燃烧器 3、第一鼓风机 4、过滤器 5、振动床 6、振动电机 7、第二鼓风机 8、第一旋风分离器 9、第一布袋 10、第一引风机 11、温度传感器 12、水幕喷淋系统13、第二旋风分离器 14、第二布袋 15、第二引风机 16、自控箱 17

联络方式:

郑州市长椿路11号国家大学科技园孵化1号楼513

电话:0371-61772378

邮箱:desenhuanjing@163.com

微信公众号
中国·8827太阳集团环境抖音号

30

装备制造经验

立即免费获取土壤修复方案

为用户提供及时、高效、便捷的服务

在线咨询
中国·8827太阳集团环境希望与你携手,共创美好未来...
5